Description
Terex Fuchs Service Manual Diagnostic is a workshop service PDF files collection for Terex Fuchs construction machine.
Features:
Date:02.2016
Size:19GB
Format:PDF files
Language:German (Deutsch)
Include how to guide
Models:
FuchsService_de_2016_02_02
HL370_870
Infopac_2016_02_01
MHL_AHL820
MHL_AHL831
MHL_AHL840
MHL_AHL850
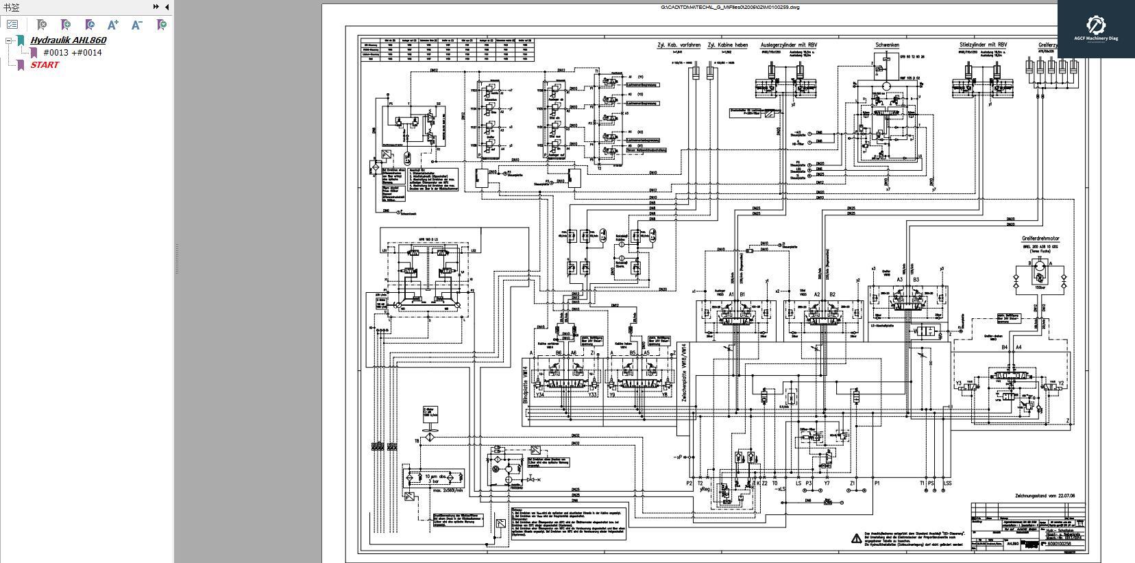
MHL_AHL860
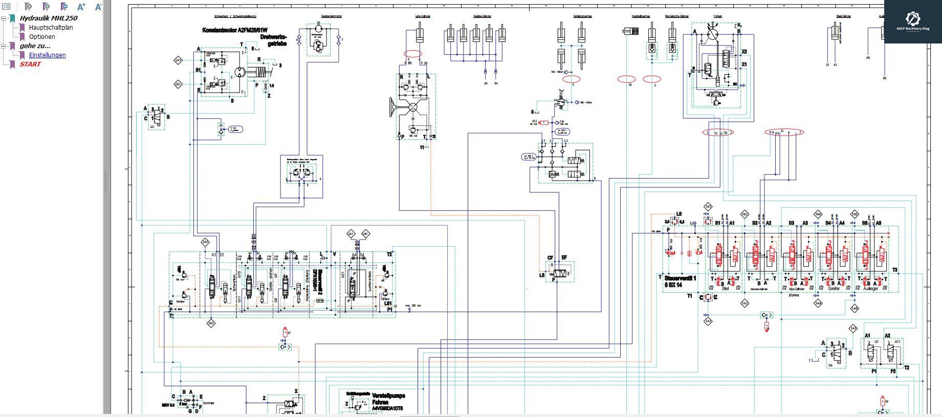
MHL250
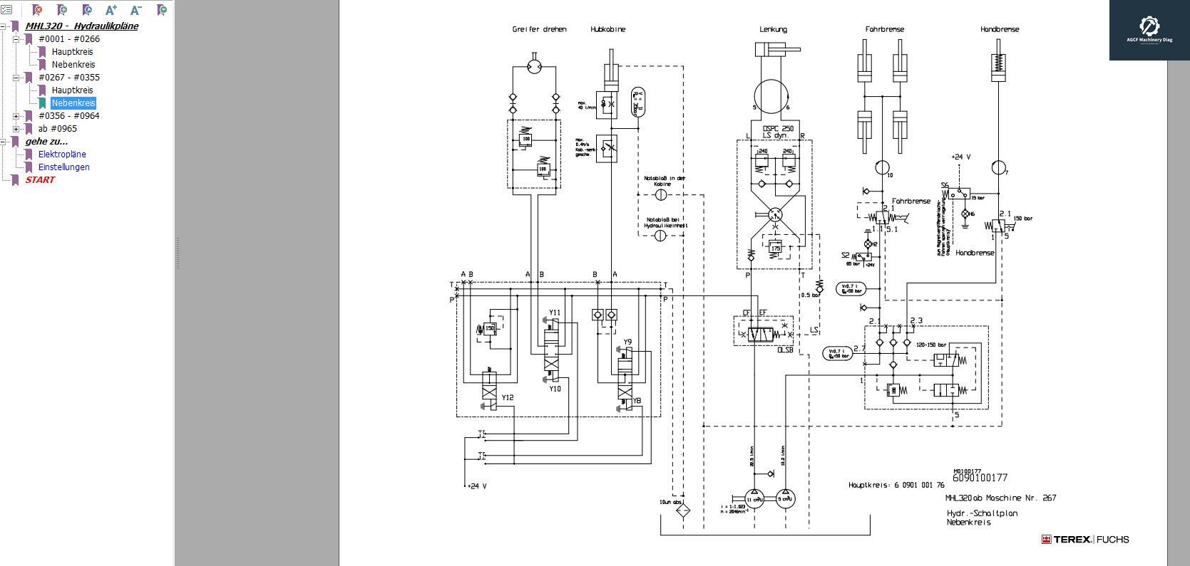
MHL320
MHL320F
MHL340
MHL340E
MHL350
MHL350E
MHL350F
MHL354
MHL355
MHL360
MHL360E
MHL360F
MHL380
Powerpack
RHL_AHL360
Techpac_2016_02_01













